杭州德力西集团
网站首页
集团概况
集团简介
产业布局
发展历程
集团文化
领导关怀
品牌释义
企业价值观
企业愿景
企业使命
新闻中心
集团新闻
行业动态
视频中心
产品展示
变频器
通用变频器
同步机专用变频器
起重机专用变频器
施工升降机专用变频器
车载压缩机专用变频器
变频器控制一体机
光伏水泵专用变频器
软起动
BR制动单元
配件中心
伺服驱动
运动控制器
PLC
触摸屏
五金工具
焊接设备
电动工具
手动工具
仪器仪表
智能门锁
电度表
成套电气
高压开关设备系列
低压开关设备系列
补偿装置系列
三箱系列
三元催化器
创业园租赁
德力西云栖创新中心
联系我们
伺服驱动
你的位置:
首页
>
产品展示
>
变频器
>
伺服驱动
全部
变频器
全部
通用变频器
同步机专用变频器
起重机专用变频器
施工升降机专用变频器
车载压缩机专用变频器
变频器控制一体机
光伏水泵专用变频器
软起动
BR制动单元
配件中心
伺服驱动
运动控制器
PLC
触摸屏
五金工具
全部
焊接设备
电动工具
手动工具
仪器仪表
智能门锁
电度表
全部
成套电气
全部
高压开关设备系列
低压开关设备系列
补偿装置系列
三箱系列
三元催化器
创业园租赁
全部
德力西云栖创新中心
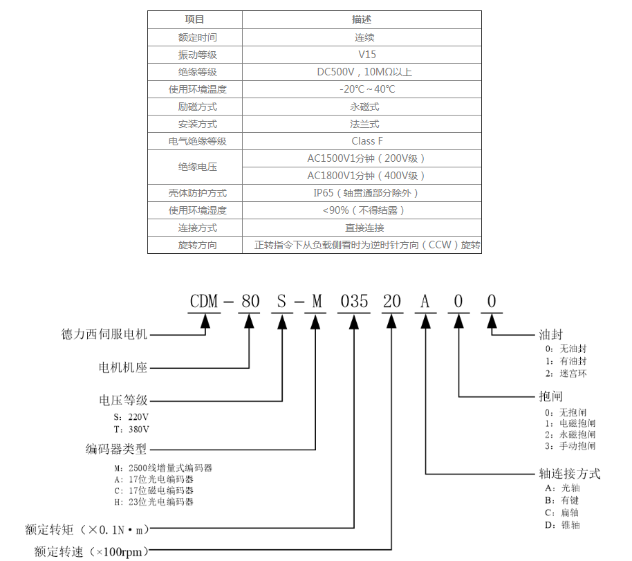
CDS500伺服电机
详细信息